
近日,2025年度盐城市职工科技创新优秀项目名单正式揭晓,循环农业公司凭借“一种农业废弃物分离的集成工艺”,成功入选盐城市职工先进操作法优秀项目榜单。这一荣誉是公司在农业废弃物资源化利用领域创新成果的又一重要认可,充分彰显了公司在循环农业技术研发与产业实践中的硬核实力。
直面瓶颈,研发分离全新模式
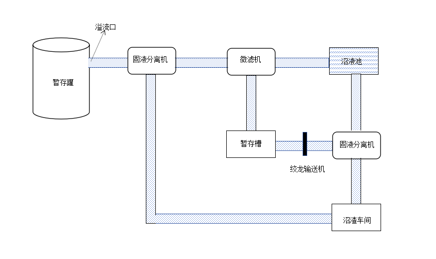
农业废弃物的高效处置与资源化循环利用,是推动农业绿色循环发展的关键课题。循环农业公司年处理畜禽粪污量达15万—17万吨,年产沼液15万—18万吨。原有沼液固液分离工艺存在固形物含量高、易腐蚀设备和堵塞管道的痛点,成为制约企业发展的难题。直面发展瓶颈,公司迅速组建研发团队开展技术攻关,对沼液固液分离工艺进行系统性改造升级,成功研发出农业废弃物分离集成装置及配套工艺,构建起“两级分离、分类利用”的全新处理模式。

工艺升级,实现生态经济双赢
相较于原工艺4.0%左右的沼液固形物含量,新工艺通过“微滤机初级分离+固液分离机深度分离”的双级分离流程,大幅降低了沼液池中沼液固形物平均含量,不仅有效解决了设备腐蚀、管道堵塞的问题,更将沼液池清理周期从原先的2年/次延长至10年/次,每年可节约清理费用约4.5万元。此次工艺升级实现了农业废弃物的“变废为宝”,每年可新增7000吨含水率25%—30%的沼渣,经加工可制成2600吨商品有机肥,按市场售价测算,年增利润约45万元,实现了生态效益与经济效益的双重提升。

专利加持,打造行业推广范本
据悉,该项创新成果早已形成自主知识产权,于2022年12月完成研发后,便成功申报国家实用新型专利,2023年7月正式获得国家实用新型专利授权。此次入选市级职工先进操作法优秀项目,是对该工艺实用性、创新性、推广价值的权威肯定,也为行业农业废弃物资源化利用提供了可复制、可推广的技术范本。
。


深耕细作,注入绿色发展动力
下一步,循环农业公司将持续深耕农业循环经济领域,以科技创新为引擎破解产业发展难题,不断优化农业废弃物资源化利用技术,推动工艺升级与科技成果转化,全力推动更多农业废弃物实现资源化、产业化利用,为盐港农业绿色高质量发展注入更多循环动力。